Back to Home Page of CD3WD Project or Back to list of CD3WD Publications

CLOSE THIS BOOKHandbook for Agrohydrology (NRI)
Chapter 5: Soils and soil moisture data
VIEW THE DOCUMENT(introduction...)
VIEW THE DOCUMENT5.1. Soil classification and soil textures
VIEW THE DOCUMENT5.2. Soil moisture
VIEW THE DOCUMENT5.3 Infiltration
VIEW THE DOCUMENTEquipment costs
VIEW THE DOCUMENTAppendix C: Soils and soil moisture

Handbook for Agrohydrology (NRI)

Chapter 5: Soils and soil moisture data

Soil physical, chemical and moisture properties constitute a study in their own right and it is possible that any agrohydrological or water harvesting project may have available the services of a soil specialist, but this is not always the case. The effects of soil physical properties on hydrological behaviour are very important.

Four main aspects of soils and their influence on runoff and agriculture are considered. These are:

1. The physical and textural nature of soils which are influential in determining runoff.

2. The soil moisture status which can also influence runoff and control water availability for crops.

3. How to measure soil moisture.

4. The influence of these soil factors on the process of infiltration, the ability of soils to absorb water.

In many respects soil textures and soil moisture status are closely linked; the physical characteristics of soils may change with the addition or removal of water, while the physical characteristics of soils will determine their ability to absorb and retain rainfall. In terms of the study of soils for agrohydrological purposes and the quantification of soil characteristics, it is most convenient to study these aspects separately. Methods of determining infiltration, which is strongly influenced by texture and moisture status, are also discussed.

5.1. Soil classification and soil textures

5.1.1 Soil Horizons and Their Characteristics

The soil profile, as exposed by the side of a pit is usually divided into 3 horizons which are frequently further divided into sub-horizons:

A horizon constitutes the top soil, where any organic matter is found and within which cultivation is initiated. B horizon is the subsoil, without organic matter. C horizon which is composed of weathered rock, usually the parent material.

Soil pits, dug to give an exposure of the soil to the C horizon where possible, provide a great deal of information which is used in the classification of the soil types. From the agrohydrological viewpoint however, it is the practical effects on farming and hydrology of such factors as the effective depth of soil (that is the depth that can provide a medium for roots) that are important. In most cases the effective depth is limited by the nature of parent material and the manner in which it has weathered; climatic influences are often strong. In other cases, gravel bands may be present and if tightly bound, will restrict the development of crop roots. Such bands should be noted as the limit of the effective depth. Roots may be evident in partially weathered parent material but it is unlikely that they contribute much to the intake of crop water and nutrients. Information on parent material, erosion, formation history and climate, indicate past periods of waterlogging and other aspects of the nature of the soil moisture reserve.

Topsoils

Of particular importance is the character of the top 20 cm or so of soil. This is the soil layer that influences soil surface/rainfall relations by its texture and aeration, and represents the approximate depth of cultivation. The top soil layer also determines structural stability, fertility, and the tendency for a soil to cap or erode. There are obvious limitations to digging large numbers of pits in order to determine soil characteristics; the job is a long and arduous one and pits must usually be filled in after examination. The textural definition of surface soils is therefore more commonly assessed by working the soil by hand, when wet. Where an accurate textural analysis of soils is needed, samples are taken and analysed in the laboratory (see chapter 3). Table 5.1 below lists the characteristics of soil textural types when manipulated.

Sandy soils have high rates of infiltration and percent runoff is usually low. They tend to be infertile, relatively acid and prone to leaching. At the other extreme, clay textured soils give high percent runoff in general, though cracking vertisol soils may absorb water until the clay particles swell, the cracks close and runoff results from later rain. Fine textured soils normally have a higher water holding capacity than coarse, sandy soils and their chemical mix is more varied and nutritious for plants.


Table 5.1: Soil Textures According to Manipulation When Wet

Soil depths are also important; whatever the inherent water holding capacity of soils on a unit volume basis, the absolute volume of water available to crops will be small if soils are shallow. This is an important consideration when the viability of water harvesting opportunities is being assessed, as it will be a critical factor in determining how frequently water must be added to the soil moisture reserve.

Soil textures are determined precisely and classified most rigorously in the laboratory as described in chapter 3. The FAO has now adopted the USDA soil classification triangle which categorises soils into textural types according to the percentage of silt, sand and clay components, and is shown in Figure 5.1. The "International" classification (Figure 5.2) is now used in few countries. Relatively small differences exist between them. Several approaches can be taken to the selection and collection of soil samples. Spatially, soil textures can be highly variable, so that when top soil samples are collected to assess the general textural type of a large area (for instance a whole field), samples are taken at individual points and combined well before submission for analysis. If the spatial variation of soil textures is in itself a characteristic under investigation, samples should be taken systematically on a marked grid basis, with each sample given a point reference number accordingly. This avoids subjective sampling.

Where microtopographical features are under study, sampling should take place along defined transects at every one or two metres, according to transect length. Again, the samples are referenced to the sample points and also to the elevations above a base level (a levelling survey will be necessary). Wash-ins, ploughing, crops, vegetation and faunal activity may be recorded. Loose samples (not cores) are collected and sealed in polythene bags and the depths to which they are taken are noted. See chapter 3 for details regarding the dispatch of soil samples.


Figure 5.1: FAO/USDA Soil Classification Triangle


Figure 5.2: International Soil Classification Triangle

Subsoils

Subsoils affect soil water permeability and thereby runoff. In the field, permeability is usually assessed by the observation of soil physical characteristics rather than direct or laboratory measurement of hydraulic conductivity. Common terms used in descriptions are:

Compacted: Firm or hard consistency, close packing of particles resulting in a dense material with reduced pore space.

Cemented: Hard and brittle, soils which do not soften with prolonged moistening.

Deflocculated: Soils in which sodium has entered the exchange complex and dispersed the colloids. This leads to reductions in pore space, aeration and permeability. High levels of pH and electrical conductivity are found. Columnar horizons which are hard and dense may be found.

The colour of soils may give information on aeration and drainage and are described according to the standard Munsell notation. Colours may vary between and within horizons, for example:

Drainage:

Reds

Well drained


Yellows, Greys

Poorly drained

Organic Matter:

Browns & Blacks

High in organic matter

Leaching:

Paler

Moreleached


Darker

Less leached and higher mineral fertility

Wet soil colours are usually darker and there may be the presence or absence of mottles. The colours on Munsell charts that provide the standard reference (described in detail below), are arranged to give the three variables used to define all colours and are recorded in a standard order:

Hue: The dominant spectral colour (increase in redness or yellowness).

Value: The lightness of colour and total amount of light reflected.

Chroma: The purity or strength of colour (increases with a reduction of greyness)

On each card the colours are of a constant hue. The colours increase in lightness vertically and in equally visible steps. The colours increase in chrome to the right and become greyer to the left. In the field, a 1 cm fragment is selected from the sub soil, untainted by organic matter. After deciding whether it is predominantly yellow or red, a colour chart is selected and the sample compared through the most appropriate hole in the chart. Intermediate matches are not uncommon. Check that the hue is correct. Avoid sweat on the colour charts (not always easy).

Mottles, very pale and very dark colours indicate reduced permeability or groundwater near the surface. Rust-coloured mottles along root channels suggest periodic waterlogging, as does an abrupt change from reddish to greyish colouration. Grey mottles in an otherwise reddish weathered rock zone indicate a seasonal water table.

Bulk Density

Soil texture is largely responsible for the bulk density of soils, that is the weight per unit volume, most commonly expressed as g cm-3. Imperial units of lb ft-3 may be seen. Bulk densities are found by comparing the oven dry weight of samples and their volume. Samples are taken from soil pits using standard soil sampling cores, driven into the exposed face below the top soil when the soil is neither very wet nor completely dry. The sample must not be disturbed, so as to maintain its original volume. The sample should be oven dried at 105 °C to 110 °C and weighed to the nearest 0.1 gram.

The bulk density (sometimes called the "specific weight") dry weight of sample/ volume of sample The bulk density in g cm-3 can be converted to lb ft-3 by multiplying by the factor 62.4.

Soils with high bulk densities have a paucity of pore space, impede root penetration, make cultivation difficult and promote runoff.

5.1.2 Pedological Classification

The pedological classification of soils, although basically created with agriculture in mind, is described only briefly here. It is relatively complex and includes an extremely wide range of soil types. Many of the terms and names derive from the Russian language. Soil surveys and maps use the orthodoxy of pedological classification, but in developing countries soil mapping is usually at an early stage or restricted to localities of special interest. Map scales are commonly 1: 250,000 to 1:1,000,000 and cannot be expected to depict the variability of soil types with accuracy.

The pedological classification of soils is broken into two main groups: Higher and Lower categories. Of the higher categories, the nature of Zonal soils depends greatly on the prevailing climate at the time of formation. Intrazonal soils not only are influenced by climate, but also localised conditions, for instance poor drainage, and therefore cross the boundaries of zones. Azonal soils such as lithosols (rocky) and regosols (dry sandy) are not zonal.

In arid and semi-arid regions, regosols, lithosols and lateritic soils (which are red and have a high iron oxide and aluminium hydroxide content) are commonly found. Variation in soil types is wide and intrazonal soils may commonly occur due to changes in local conditions of geology and drainage. Calcareous bands may be common at depth.

Glei are indicative of impeded drainage and a rising and falling of the water table. These mottled colourations may be red, yellow or brown when the water table is low, or grey or blue when it is high, resulting from the oxidisation or non-oxidisation of iron and manganese.

Higher Categories

There are three main orders of soils (Zonal, Intrazonal and Azonal) which are sub-divided into Suborders and Great Soil Groups:

Zonal Soils Suborder Great Soil Groups

1. Cold zone

Tundra,

2. Light coloured arid zone

Desert, Red desert, Sierozem,


Brown/Reddish-brown soils

3. Dark coloured soils of semiarid sub humid and humid grasslands

Chestnut, Reddish-chestnut, Chernozem,


Prairie, Reddish prairie soils

4. Forest grassland transition

Degraded Chernozem and Noncalcic brown soils

5. Light coloured timbered regions

Grey wooded or grey podzolic soils

6. Laterite soils of forested warm temperate and tropical regions

Reddish brown and Yellow brown lateritic and Laterite soils

Intrazonal soils

1. Halomorphic (saline and alkali)

Saline, Soloth, Solonetz soils soils of imperfectly drained arid regions


2. Hydromorphic soils of marshes

Humic-glei, Low humic glei, Bog, and swamps

Groundwater packed soils

3. Calcimorphic soils

Brown forest soils


Azonal soils


Lithosols, Regosols, Alluvial soils

Further classification is beyond the scope of this book. The Unified System, developed in the USA, is concerned with the engineering aspects of soil classification, rather than agriculture.

Lower Orders

The Great soil groups are subdivided into Soil Series and then Types. Series are soils developed from the same parent material and soils within a series have the same profile characteristics except for the texture of the surface layer. Types are determined by the texture of the A horizon. Soil Phases are determined by deviation from the norm, for example a stony phase.

5.2. Soil moisture

The soil moisture content of a soil is of primary importance. Soil moisture is expressed either in percent by weight (Pw) or volume (Pv) . The relations are:

Pw = (Ww - Wd/Wd) × 100 and (5.1)
Pv = ( Vw / Vs) × 100 (5.2)

respectively, where the subscripts w and d are wet and dry samples and Vs is the volume of the sample.

Percent weight of water is the most common (gravimetric) determination and is found by using samples obtained from the field. Samples can be taken with shovels, augers or soil sampling cores. Samples are best transported for immediate drying in electric ovens at 105° C in sealed cans to prevent moisture loss; this temperature removes all moisture, without driving off other volatile matter.

Balances should weigh to the nearest 0.1 g and samples should each weigh at least 100 am. With a typical weight of moisture of the sample being 20 g, the accuracy of measurement will thus be approximately 0.5 %. Several samples will be needed and areas used continually for sampling may suffer. Soil heterogeneity can be a problem, though as discussed previously, the manner in which samples are collected determines the extent of this difficulty.

The usefulness of volumetric determinations of soil moisture content lies in their easy conversion to surface units. This conversion allows comparison with rainfall and irrigation applications, although percent volume determinations are not usually obtained by direct sampling. The volume of water from soils could be estimated by determining the weight of moisture and converting to volume assuming a specific gravity of 1.0 for water, though the volume of soil is difficult to measure. Field determination of soil moisture on a volume basis is normally found using a neutron probe. This is method discussed later.

5.2.1 Soil Moisture Potential

The soil moisture potential (SMP) represents the thermodynamic energy status of a soil and is conventionally expressed in units of bars (1 bar - 106 dynes cm-2). Two particularly important specific points of soil moisture conditions are field capacity and wilting point. Field capacity is the condition whereby moisture is retained after the gravity drainage of a saturated soil is complete and the soil moisture tension is equal to one third of an atmosphere. Wilting point is the condition beyond which plants can no longer extract water and is taken to be a tension of 15 atmospheres. Soil moisture between these two points is regarded as that available to plants.

Total SMP is composed of three components:

Potential energy due to the force of gravity, osmotic potential and capillary potential. The latter is by far the most important and is assumed to be more or less equal to the total soil moisture potential. Equipment is available to measure this variable in the field.

Since many occasions arise when either the soil moisture content (SMC) or capillary potential can be measured, a relation between them is desirable; this could be used to describe the SMP. Unfortunately, a unique relation does not exist for most soils and the moisture content depends not only on capillary potential, but also on previous soil moisture history. The effect of this is that two main soil moisture relations exist (see Figure 5.3), one for the dewatering of the soil (the soil moisture retention curve) and another for rewetting. These soil moisture/suction conditions are called the "hysteresis loop" and it is often represented in graphical form.

In many situations it is suitable to refer only to the dewatering branch of the hysteresis loop since this has the most profound effect on plant growth. It is obtained and applied under drying conditions. In very many cases these relations are unique to the soil, though some generalisation is permitted and related to field (and sometimes project) conditions. In some soils the two branches of the hysteresis loop may be relatively close and it can be assumed that they are the same for all practical purposes, though this is not usually the case. Table 5.2 gives typical soil moisture values for various soil types.


Figure 5.3: Typical Soil Hysteresis Loop


Table 5.2: Typical Moisture Values for Various Soil Types

Table 5.3 below gives a field guide for judging how much of the available water has been removed from different soils.

Equipment for the measurement of SMP, with the exception of the neutron probe, usually consists of a material that is placed in the soil to reach equilibrium with the soil moisture and as such measures capillary potential, not SMC. Care should be exercised in the use of this equipment since the hysteresis behaviour makes the step from capillary potential to SMC problematic.

The soil retention curve is sometimes called the soil characteristic and is found by laboratory analysis. Tensiometers can be used in the field, but the limit of the suction pressure that they exert is very low (about 0.8 bar), whereas the use of a pressure plate apparatus in the laboratory gives a much wider range and water content can be found by weighing the sample at each stage of dewatering. The soil moisture retention curve can then be plotted (Soil moisture in % versus suction in bars), using the data points.

With regard to sampling, spatial variability in soils is the norm and the representative nature of sites that are selected will be limited. Microtopography, runon, runoff, the lateral flow water within horizons and land use are some of the factors that affect soil moisture variability. A number of sites will be needed within a "homogeneous " area and the extent of study will depend on the aims and resources of a particular project. Knowledge of the degree of soil variability is in itself a useful tool in assessing the place of water harvesting and agrohydrological research in the agricultural agenda. A survey at the outset of a project, that is as comprehensive as resources permit, will usually be extremely rewarding. Where possible, work that has been undertaken previously by soil surveys and land use planning organisations should be consulted.


Table 5.3: Field Guide for Judging Available Soil Moisture

5.2.2 In situ Methods of Soil Moisture Measurement

a. Tensiometers
Tensiometers are used to measure capillary potential, the sensing elements are usually porous ceramic membranes or pots. Usually a water and mercury manometer is attached to these membranes to measure potentials, though dial type gauges can be used. The manometers are housed to prevent weather damage (especially sunlight and high temperature) and a set may have perhaps six or ten sensors, each placed at different depths, to cover the possible range of plant rooting.

Various manufactures of tensiometers are available and the instruction manual should be followed carefully. The tensiometer must be saturated with water to work properly and is installed after the membrane has been boiled to remove gases, filled with boiled water and transported to the field wrapped in wet rags or in a container of water. To protect against damage the clear plastic tubing, sealed into the porous pot and placed in a plastic pipe of suitable internal diameter (usually about 2 cm) and length, is lowered into a pre-prepared hole. To ensure good hydraulic contact with the soil, some of the excavated soil from the hole is mixed with water and poured in as a slurry, to act as a seating. Careful back-filling of the hole with the soil is necessary to avoid a depression at the surface. Time must elapse before the slurry dries out, which if below the rooting zone, may take several weeks. Figure 5. 4 shows the installation of mercury manometer tensiometers


Figure 5.4: Mercury Manometer Tensiometers

The tubing is charged using boiled (degassed) water with a large syringe to prevent air bubbles. As the porous pot is in contact with aerated soil however, it is likely that bubbles in the tubing may be a recurrent problem. Modest housing fixed to metal poles with a hinged door for access and painted white to reflect heat is adequate. Installations at every 20 cm depth are suitable.

Points to note:

- Tensiometers are used for monitoring moist soils because of their narrow range of sensitivity.

- Boiled water is always used for filling and flushing.

- Theoretically, tensiometers cannot measure negative pressures greater than one atmosphere, but in practice their limit is less than this, about 0.8 of one atmosphere, greater tensions will encourage air to enter the system.

- In very arid conditions, appreciable volumes of water may be passed through the membrane and may affect soil conditions.

- Tensiometers are subject to thermal variations and it is best if readings can be made during early morning, several time a week, depending on conditions.

- Adequate regard to routine monitoring and rainfall conditions must be given for remote field sites. Flushing with boiled water to remove air bubbles (which make the manometer operate incorrectly) must be part of the routine.

- Vacuum gauges may be used instead of mercury manometers. They are more robust, but may be less sensitive.

b. Electrical Resistance Method

This method of measurement involves the use of blocks of porous material, usually gypsum (calcium sulphate), though sometimes units of fibreglass or nylon construction are preferred. The block material will tend toward a potential equilibrium with the surrounding medium. They are placed in good contact with the soil and the electrical resistance of the block gives an estimate of soil moisture content. Gypsum blocks are best buffered against saline soils, although they are less sensitive to changes at high moisture contents and generally deteriorate more quickly than the fibreglass and nylon alternatives. The blocks come provided with electrical connections in the form of wires or coaxial cables.

Before installation they should be saturated and a resistance reading taken for reference. They are installed in the same manner as tensiometers, but a shallow horizontal trench should be dug with a slope away from the blocks, in which the wires can be laid, to avoid water being directed downwards them and resulting in incorrect readings. Though of simple construction and relatively cheap, the main disadvantage of these devices is their relative insensitivity to changes in the high soil moisture content range.

Points to note:

- They can be used in much drier soils than tensiometers.

- Gypsum blocks operate best at tensions 1 to 15 atmospheres (drier soils).

- They will last for 2 or 3 seasons.

- Nylon and fibreglass operate best at tensions of less than 2 atmospheres, but they are more expensive and are sensitive to salts.

- The materials are relatively cheap, but difficulties include unobserved deterioration while underground, attack by chemicals with consequent errors and a possible drift of the calibration curve.

- More than one unit can be used per installation hole, but great care must be exercised during emplacement.

- The blocks must be calibrated in the laboratory.

Calibration

Two methods of laboratory calibration are in general use. The first is to place the resistance block in a small container surrounded by soil that is initially saturated and to allow the soil to dry out gradually, reaching various levels of moisture content, each of which is determined by weighing the whole system. At each level, a reading of electrical resistance is also taken. The second method is preferable, but depends upon the availability of a pressure plate or pressure membrane apparatus. The resistance block is placed in a pad of soil in the pressure apparatus which is best equipped with the facility of electrical connection through its wall, thus allowing continuous monitoring of the block. The soil is initially saturated and when equilibrium is reached (water no longer flowing out) a resistance measurement is taken. The block is brought progressively, in steps, to various levels of desorption and the measurements of electrical resistance are repeated.

Where accurate and comprehensive field soil moisture measurements are to be made, the blocks should be calibrated for both wetting and drying, to overcome the problems of hysteresis. Soils of different textural characteristics must each be calibrated separately.

c. Neutron Probe Method of Soil Moisture Determination
Neutron probes emit fast neutrons from a small radioactive source (typically 50 - 100 millicurie mCi ). The neutrons are slowed when they encounter hydrogen atoms in the soil and these slow neutrons are registered by a boron trifluoride detector integral to the instrument. Unaffected fast neutrons are not detected. The detection of slow neutrons is amplified and counted by a rate-scaler. As water is the main source of hydrogen atoms in the soil (though organic matter, boron and chlorine will also slow the neutrons), the number of slow neutrons reaching the detector is a function of soil moisture content. The neutron probe has a limited diameter of detection of about 20 - 30 cm.

The neutron probe consists of the main body which houses the cable, clamps, rate-scaler and handles. The source and detector are lowered on the cable into an aluminium access tube in the ground (aluminium being more or less transparent to neutrons). Readings are taken at required depths. The base of the probe body usually has a shield to prevent inadvertent irradiation when the cable is wound in. Figure 5.5 below shows the main components of a neutron probe.

Access tubes

The observation holes that are used for neutron probes are made permanent by casing them with a thin walled material, usually aluminium. Aluminium is almost transparent to neutrons, is durable and can be purchased in varying diameters. The latter is a significant practical point as it is important to select diameters of tubes that give the practical minimum air gap between the probe and the access tube wall, while allowing unimpeded access to the source and detector. This air gap will affect the instrument's count-rate.

Commonly, a single piece of tube is used, with the upper end protruding above the soil surface. This not only aids location, but in many cases is used as a seat for the probe. It is essential to match the outside diameter of the access tube with the inset of the neutron probe or the diameter of the tubes will have to be modified at a later date. Example (but not exclusive) diameters are: tube outside 44.45 mm, thickness 2 mm, internal diameter 40.45 mm probe diameter 38.00 mm. The surface exposed portion of the access tube should be kept to an acceptable minimum but as

it is usually used as seat for the probe body, this portion should be adequate for the purpose. To prevent dirt and water from entering, a rubber bung is fitted. Covering this with a soft drinks can gives extra protection. Usually, condensation is not a problem, butt where it is, small sacks of desiccant should be hung in the tube.


Figure 5.5: Main Components of a Typical Neutron Probe

Installation

The installation of access tubes can be one of the most difficult and time-consuming aspects of neutron probe field work. Hard, dry soils, gravel, concreted layers and high bulk densities make observation hole excavation problematic, despite the development of mechanical installation systems. In fortunate circumstances, hand excavation by auger is possible. The main criterion of effectiveness of installation is the snugness of fit of the access tube within the hole. This depends not only on the method of installation, but also on the type and wetness of the soil. All sites around the access tube should be protected from trampling and soil compaction by the use of wooden frames or palettes, upon which the operator can stand. Vegetation around the tube should not be disturbed if it constitutes part of the actual environment.

Installation by hand:

Continually hand-auger from within the tube in depth stages of 20 cm, remove the material, then push the tube down. This should ensure a good fit. The tube will shear off a little soil material as it is placed, but the undersized hole gives snugness of fit. Some workers excavate an oversized hole and after the tube is installed, back-fill with the soil material. Whichever method is used, tropical and sub-tropical soils are often too hard for hand boring. Ingenuity of the individual worker is often required to solve the problems of installation, which may be quite different from site to site.

Mechanical installation:

One example of a field-tested mechanical installation device is given below, it was developed from a geological sampler, capable of excavating to 25 m. It is illustrated in Figure 5.6.

An initial hole is made to about 0.5 m using a guide tube and sledge hammer. Then solid steel string sections, joined by threaded joints, push down a 0.6 m cutting tube head under the force of a hydraulic jack-hammer. Depending on the soil, the excavation may proceed in stages of 20 -50 cm. It may be necessary for the cutting tube to be locally manufactured, to the same diameter as the access tubes. The cutting tube is retrieved by the use of a ball clamp and hydraulic ram which operate from the hammer compressor, pouered by an 11 hp petrol motor. The soil is removed from the cutting head by screw augers, though this can be a difficult task as the soil is highly compacted. Breakages tend to occur in the string joints and the cutting tubes need to be sharpened frequently. They often how after prolonged use.

Location

The precise site location of neutron probe access tubes should be considered carefully. The radius of detection is small and combined with soil spatial variability, can lead to unrepresentative sampling. Moreover, the variability of surface water infiltration, sometimes due to soil type, but more usually due to local runoff distribution, can be very great. Soil moisture in low areas generally penetrates further and a water table may be present in such locations. It is advisable not to plumb the water table, to avoid submersion of the probe. If field crops are under investigation, access tubes to 2 m, possibly 3 m, will be adequate. Much deeper access tubes will be necessary to study deep drainage, but there is no value in placing access tubes to great depth unless this is warranted; it merely increases the cost and time involved in installation, monitoring and analysis, to little purpose. Where the interest is to monitor the variability of soil moisture due to pronounced topographic features, access tubes should be located on or within the features. Where a field-wide representation is required, access tubes should be located on a predetermined grid, so that random sampling operates. The depth of access tubes should also be considered carefully where there is topographic variability.


Figure 5.6: Acces Tube Instalation Equipment

Neutron probe access tubes are relatively cheap to install and the temptation to over-monitor must be resisted; large quantities of raw data will be produced which must all be quality checked and analysed. Moreover, sites require constant monitoring on a routine basis and additional site visits after important rainfall events will be necessary. It is important not to over-stretch resources of time, transport and manpower. Access tubes that have been installed but which cannot be monitored, or backlogs of data that cannot be processed not only create a sense of frustration, but are a waste of time, money and effort that could be used elsewhere.

Operation

Standard counts are used as a routine method of checking the performance of neutron probe equipment. A variety of faults that cause a drift in the count-rate under identical conditions may be found, and standard counts should be performed before each time the probe is used and, preferably, after. An important use of standard counts is calibration between instruments, thus allowing their interchangeable use, a great advantage when planning any monitoring schedule. There are two types of standard count:

Water barrel counts are taken with the probe seated on an access tube section which can be conveniently mounted in a 200 litre oil drum. The drum should be thoroughly cleaned, water-proofed and filled with clean water. A three-barred support welded to the top edge of the barrel and holding the tube section in a vertical position is suitable. A length of tube, perhaps 25 cm, should extend out of the water. Ten counts of approximately one minute each are adequate.

Shield counts are taken with the probe retracted into the shield of the unit and with the unit standing on its carrying case. This method of checking the instrument is especially useful at field sites where water barrel facilities cannot be maintained, though during this calibration the same prevailing conditions are not so easy to replicate. Ten shorter duration counts, perhaps 15 seconds each, are sufficient.

The equipment will vary according to manufacturer, but certain aspects of operation are common. Care should be taken in packing and in transit. The battery supplies will need constant recharging at the design rates and cannot be expected to last more than a year or so; a good supply of spare batteries is essential. The probe cable is susceptible to damage with use as it carries the weight of the probe and detector unit and is continually being reeled in and out. Spares should always be available. Jamming of the source and detector in the access tube may occur and exacerbate the problem of cable damage.

Modern probes usually have depth indicators integrated with the rate-scalers. On the whole, rate-scalers that require a manual record of count-rates are best to purchase, although some types with integral memories are available as alternatives. The latter are perhaps are less robust and more susceptible to damage. If they malfunction data may be lost and the equipment is rendered unusable for some time. Neutron probes, though generally very reliable, are complex instruments and local repairs are often impossible. It is best to have one complete unit available as a spare.

Protection to the operator must be given by emphasising that while the radioactive source used in the instrument is very small, any exposure to radiation constitutes a needless risk. Radiation badges that are pinned to the clothing of the operator should be purchased, to monitor any exposure to radiation. In developing countries, it is likely that these will have to be sent overseas to be evaluated. It is also well worth remembering that the transport of radioactive material, in many countries, is restricted by certain laws. Although these may not pose problems for routine movement from site to site, they may require special customs clearance procedures to be effected. Before purchase is complete, the appropriate local authority should be consulted so that paths may be cleared and frustrating delays in obtaining the equipment can be avoided.

Calibration

Neutron probe count-rates need to be calibrated, as both individual instruments and soils behave differently. For example, high bulk densities give higher count-rates for the same soil moisture content. Neutron probes are supplied with calibration curves as a guide, but these are constructed in the laboratory and are seldom appropriate for the soils under investigation. Calibration curves developed by other researchers may be of interest, but generally the same problems apply. Calibration must always be undertaken if soils are suspected as being sufficiently individual to necessitate this. Different manufactures of instrument will greatly affect count-rate/soil moisture relations.

Field Calibration

In essence, calibration consists of taking count-rates at specified depths in the soil profile; for example at 10, 40, 70, etc. cm depths. Soil samples are then taken at these depths for soil moisture and bulk density analysis. It is important to note here, that compared to deep readings shallow readings may not be accurate nor consistent, because of the loss of fast neutrons through the soil surface. As a consequence count-rates tend to be lower and separate calibration curves should be constructed for the top 30 cm or so of the soil profile. Calibration is a relatively time-consuming business and due the nature of the method, will destroy the further usefulness of the access tube location. Proceed as follows:

- An access tube is installed, or an existing tube is used.

- Two wooden pegs are sunk 1 m either side of the tube and made level using a board and level. The soil surface is scraped level and the height above the board noted.

- The soil moisture profile is monitored at 10, 40, 70 cm below the soil surface, first with the probe at the height that readings are usually taken above the soil surface with the instrument sitting on the access tube (where applicable), then repeated after the tube has been tapped level with the soil surface. Several readings at each depth should be averaged, to minimise random errors.

- Duplicate cores taken close to, but on opposite sides of, the tube are removed with their mid point at 10 cm depth. At the same time a duplicate pair of cores are taken in the same way, at right angles to the first pair.

- Excavate a 1 m diameter soil pit accurately to 20 cm below the original surface and using the level board make it so for 35 cm radius around the tube.

- The tube is then sawn off, tapped down or replaced with a shorter one (the former has the advantage of less soil disturbance), then the 40 cm depth is re-monitored at +5 and 0 cm above the soil surface.

- Ten cm of soil is removed and the original 40 cm depth re-monitored.

- Core samples are taken once more.

- A new soil surface is located at SO cm below the original and the last three steps repeated for the original 70 cm depth.

- The soil samples should be analysed for volumetric water content and bulk density. The analysis of particle size distribution links calibration to soil textural type.

- Deeper horizons can be calibrated if it is felt that a need exists.

Each calibration, carried out as above, yields 3 points for the 10 cm calibration and 2 points for the 20 and 30+ cm calibrations. It is probably best to limit the number of such calibrations to one per day, to ensure good working practice, though two are possible and should enable soil moisture relations at all research sites to be established.

Calibration is necessary at the wet, intermediate and dry parts of the calibration curve, where seasonal variations in rainfall lead to extreme differences in soil moisture content. This can be undertaken after continual rain (or artificial wetting), after a period of drying and at the end of the dry season. Figure 5.7 shows an example of the field calibration of neutron probe data.


Figure 5.7: Field Calibration of Neutron Probe Data

Cross Calibration of Different Manufactures of Neutron Probe

It is quite possible that different makes of neutron probe may be used by the same project or associated projects. In this case it is preferable to compare water barrel and access tube counts rather than to repeat the procedures of field calibration for both types of instrument. Cross calibration may be regarded as essential and is undertaken as follows:

Count rates are taken in the water barrel access tube at 2 cm intervals from above the water level to 25 cm below its surface, then at 5 cm intervals to 35 cm. Averages of duplicate counts are taken for each instrument. In field access tubes, first one probe is used then the other, and this is repeated for average readings. Usual probing depths, for example every 10 cm, are used. Where instruments show accumulated count-rate totals, these must be converted to count-rate. Figure 5.8 show the 30+ cm calibration curve for some semi-arid soils, with Count -Rate/ Water Barrel Rate (the Count-Rate Ratio, R/RW) versus Moisture Volume Fraction. Figure 5.9 shows a graph comparing the countrates of one make of neutron probe with another.


Figure 5.8: 30+ cm Calibration Curve for 10 Semi-arid Sandy Loam Soils


Figure 5.9: Comparison of Count-Rate Ratios for Two Manufactures of Neutron Probe

d. Time Domain Reflectometry (TDR)

TDR measures soil moisture content by utilising large differences in the dielectric properties of soils, water and air. Methods exploiting these soil/water properties have been in development for several decades, but it is only very recently that TDR has become a convenient, practical tool for soil moisture investigation.


Figure 5.10: Diagrammatic Layout of TDR equipment

The advantages of TDR equipment over the neutron probe are that it can be logged continually, it is relatively non-destructive and does not utilise radioactive materials. Figure 5.10 shows a diagrammatic layout of the equipment and Figure 5.11 the idealised waveform of a wet soil.


Figure 5.11: Idealised TDR Waveform of a Wet Soil

Principles of Operation

A pulse generator creates a fast rise-time voltage pulse (about 10-10 seconds) which passes through a transmission line to a balun transformer designed to achieve maximum transmission into the soil. The pulse then passes to the waveguide (a pronged "fork" or "probe") in the soil. An impedance mix-match causes part of the pulse to be reflected back to the instrument, while part is propagated to the end of the waveguide, from where it is then reflected back to instrument. The analysis of the waveform (change in voltage) of the pulse that is reflected from the ends of waveguide is the key to measurement. The interpretation of the waveform is somewhat subjective.

Point C shows the rise-time of the pulse (usually 10-10 to 30-10 seconds), the point A represents the location of the balun transformer, the distance between C and A depends upon the length of the transmission cable. Point B is the reflection from the end of the waveguide. The travel time 't' is the time in nanoseconds for the pulse to pass from A to B and back. Pulse attenuation, the loss of magnitude of the signal, increases with moisture content. The calculation of the apparent dielectric constant, Ka, (approximately 80 for water, 1 for air and 2-4 for soil minerals) is made by:

Ka = (t c/L)2 where (5.3)

t = travel time
c= speed of light (29.979 cm ns-1) and
L= length off the waveguides in cm.

TDR instruments can be "multiplexed", utilising a variety of waveguide lengths set to log continuously on a series of channels at a given time interval and controlled by a small computer. However, it may take half an hour to obtain a set of measurements and any rainfall during the logging cycle could give confusing results if the logging cycle were short. Continuous monitoring opens many opportunities for the detailed examination of moisture changes, especially at shallow depths, but generates a large amount of data.

Much development has concentrated on waveguide ("probe") form. There are two main types:

Unbalanced waveguides have three prongs, the inner prong, for example, carrying a positive charge and acting as the centre of a coaxial cable, the two outer prongs carrying half a negative charge and acting as the shield.

Balanced waveguides have only one outer prong and the lack of shielding is compensated for by a balun transformer acting as a shield. They are regarded as more sensitive and less destructive, but are more expensive and can hinder interpretation by inducing interference on the waveform.

Practical considerations

The sampling volume of the instrument is very small (radius of sampling within about 1 mm of the waveguide surface) and may be greatly effected by the near-surface environment, though research into these effects is as yet inconclusive. Waveguides are (usually) placed horizontally at various depths, avoiding the penetration of soil layers with different characteristics. This often necessitates the excavation of a trench behind the locations of the waveguides.

The length of the waveguide prongs is an important consideration. Usually they are between 0.05m and 1.0m long. The suitability of length is determined by the attenuation characteristics of the soils under examination. Long prongs offer a greater volume of sampling, but are more difficult to install and are not suitable for highly conductive soils. Spacing between prongs of the waveguide is usually no more than ten times their diameter, with an upper limit of 5 cm. Wider spacing leads to difficulties in the interpretation of the (greatly attenuated) waveform. Increasing the transmission cable length decreases resolution and a maximum of 30m is recommended.

The effects of soil mineralogical composition on TDR is not fully understood. Research has indicated that heavy clay soils may give anomalous results and clay content; bound water and bulk density have been shown to influence calibration. The dielectric constant of a soil is temperature dependent and therefore diurnal variations may be significant, especially near the soil surface. The influence of organic material is not yet fully understood, though increasing organic content tends to reduce the calibration slope of Ka versus water content. Increasing the bulk density of soils of a given water content decreases the dielectric constant of such soils, and the installation of the waveguides should disturb the soil as little as possible. The reduction of air gaps due to installation may be achieved by wetting the soil before insertion, though the characteristics of soils will determine the effectiveness of the installation. TDR is unsuitable for use in stony soils, and in soils that swell and shrink. Waveguides should not become the focus for cracking and enhanced percolation, nor be sited cross distinct soil boundaries. Soils high in iron and titanium (and possibly aluminium) minerals have enhanced dielectric constants. A guide to operational difficulties in various soil types is given below.

Vertisols: Vertical installation should not be undertaken. They may have a low dry bulk density due to cracking. Organic content may be high; electrical conductivity may effect attenuation.

Entisols: Relatively unstructured soils with little organic matter.

Aridisols: Conductivity may be affected by salts and high temperatures close to the soil surface.

Mollisols: Grassland soils, often with high organic contents in the upper horizons.

Alfisols: No obvious problems.

Ultisols: High content of iron and/or aluminium may exaggerate moisture readings.

Oxisols: Low bulk densities may reduce the slopes of calibration. Temperature effects may be seen and possible influence of oxides which increase conductivity.

Spodosols: Sharp density changes down the horizon. A high organic matter content in the A horizon may lead to the underestimation of soil moisture content.

Histisols: High in organic matter and will need separate calibration. Bulk densities tend to be low.

Calibration

Calibration is undertaken for values of Ka versus volumetric water content and may be done in the laboratory of field.

Laboratory calibration:

Research in the past has concentrated on the water content of substitute materials rather than soil, for example vermiculite, glass beads and washed sand. More recently soils have been used and indicate separate calibration curves for organic and mineral soils. However, as for the neutron probe, laboratory calibrations do not accurately represent the spatial variability of such factors as texture, bulk density and organic content.

Field Calibration:

Field calibration may involve the measurement of soil moisture by lysimetery, neutron probes and gravimetric methods, though sampling and oven drying gravimetric methods are standard. Sampling may be undertaken in a manner similar to that described above, for neutron pobes. At water contents of greater than 20%, laboratory calibrations were seen to overestimate moisture content. Differences between neutron probe and TDR measurements have been found to be large (10 - 20%) and may reflect the different sampling volumes of the two instruments. These results indicate that the use of TDR should be carefully examined and TDR may not be suitable for water balance studies, though its more precise and accurate measurements can be effectively used in rooting zones and areas of marked changes in water content over small distances.

Waveform Interpretation

Interpretation determines the value of Ka that is derived from the waveform. An example of a Ka calculation is given below, with the use of Figure 5.12.


Figure 5.12: Hypothetical Waveform

From equation 5.3, Ka = (6 × 29.979/20)2 = 80.89 (the value of Ka is dimensionless)

Figures 5.13 (a), and 5.13 (b) show the idealised waveforms of air, water.

Figure 5.14 shows how the waveform changes with increasing and soil moisture content.


Figure 5.13 (a): Waveform, Air


Figure 5.13 (b): Waveform, Water


Figure 5.14: Waveform, Different Soil Moisture Contents

Below are example waveforms for different soil conditions that may be encountered. Figures 5.15 (a) shows the waveforms of a waveguide installed vertically through a wetting front and (b), a dry zone over a wet zone.

Soils with increasing percentages of iron oxides display a waveform of decreasing amplitude and increasing travel time. Relatively dry, clay mineral soils frequently exhibit a large amount of background noise which makes interpretation difficult, while wet clays often exhibit large pulse attenuations, probably due to high pore water electrolytic concentrations.


Figure 5.15 (a)


Figure 5.15 (b)

Figure 16 shows the effect of increasing salinity. The travel time is not changed, but the magnitude of the pulse decreases as the salinity, and conductivity, of the soil increase.


Figure 5.16: Waveform, Increasing Salinity

e. Capacitance Probe

Capacitance probes, like TDR, have only recently become practical field instruments for measuring soil moisture. They also measure the dielectric constants of soils, like TDR, but are relatively low cost. They are usually utilise an access tube, but recent designs will allow direct insertion into the soil and readings are usually taken from a hand-held meter. It is necessary to calibrate these probes for individual soils.

5.3 Infiltration

Infiltration is the process whereby water on the soil surface percolates downwards. Infiltration rates represent the speed at which this percolation occurs and are expressed in mm in-l. The maximum rate for any given soil condition is termed the "infiltration capacity". The controls on infiltration rates are many: soil texture, cavities and impermeable layers, vegetation cover, air spaces, soil wetness and topography all may be influential. Land use and cultivation can also be extremely important as they affect the quantity of suspended material in surface water which in turn influences rates of infiltration, because the suspended material blocks pore spaces and increases runoff. Measured rates of infiltration lump the effects of all these influences together.

Runoff is the proportion of rainfall that does not infiltrate, at least immediately, but infiltration rates vary greatly with time, especially during rainstorms when the soil becomes progressively wetter and as rainfall intensities vary. Thus the supply rate of water to the soil surface and the rate at which it infiltrates are never constant. Despite the fact that infiltration rates represent a gross generalisation of soil/water behaviour, they are often important components of hydrological and runoff models.

Extensive field trials have shown that infiltration rates decrease with time, in the general form:

I = (aTn + b) where (5.4)

I = infiltration rate
a, b and n are constants and
T= Time elapsed

Thus infiltration rates are exponential. As the rate of infiltration decreases it approaches, and sometimes achieves, a terminal value. For clay soils, the value of 'b' in equation 5.4 may be almost zero, while for sandy soils it will be much greater; soil texture plays an important part in the determination of infiltration rates. Infiltration rates are used not only to estimate the likelihood of runoff, but are also quoted as a general soil characteristic, but it should be noted that the infiltration rates of soils are notoriously spatially variable, even over distances of a few metres.


Figure 5.17: Variation of Infiltration Rates Over Small Areas

Variability is important because it can be associated with microtopography in fields and cultivation practices which alter the location of topsoils. For example Figure 5.17 shows the variation of infiltration rates of 20 tests undertaken over an area only 15 m square, on an apparently uniform soil. Variation will affect the redistribution of runoff at the local scale and will be influential in determining the soil moisture that is available to plants. Important differences between rates on cultivated and uncultivated land are likely to be seen.

Figure 5.18 shows example infiltration curves for different soil textwal types: sandy, loamy and clay soils.


Figure 5.18: Example Infiltration Curves for Sandy, Loamy and Clay Soils

Three methods of measuring infiltration are discussed below.

5.3.1. Equipment and Methods of Measurement

a. Double Ring Infiltrometers

Double ring infiltrometers consist of two concentrically placed rings, both filled with water. The rate of infiltration into the ground within the inner ring is measured, while the water in the outer ring provides a buffer to ensure the direct downward movement of water below the inner ring.

Infiltrometers can be purchased, but as they are simple to manufacture to specific requirements, this may be preferred. They can be made by using metal water pipe cut to a suitable length and given a bevelled, sharpened edge at one end. Example dimensions are: length 30 cm, diameter 60 cm, the smaller ring should be of the same length, but half the diameter, also sharpened. The two different sized rings are inserted into the ground, the depth of insertion will depend on the hardness of the soil. A more or less constant head of water is maintained at a measured and marked level (10 cm is suitable) above the ground surface. Water is poured into both rings until it reaches this level and then another 1 litre of water is added. When the water in the inner ring falls to the marked level another litre is poured in, to compensate for infiltration. If infiltration is slow, only 0.5 litre need be added; the water in the outer ring is also kept to the level and generally it will take one or two hours to reach a constant (terminal) rate of infiltration. Figure 5.19 shows the installation of the double ring infiltrometer.


Figure 5.19: Double ring Infiltrometer.

The accuracy of the data collected from infiltrometers may be affected by the insertion of the rings, which can alter the physical characteristics of the soil. Soils with macropores, burrows etc. may show extreme rates of infiltration and prove to be unsuitable for study by this method. Crusted soils can be prepared by cutting the crust with a razor blade and inserting the rings through the cuts. The gap between the ring and soil may be sealed with gypsum paste or hydraulic cement.

The major difficulty with data that are obtained by the double ring method however, is that they do not represent infiltration under rainfall/runoff conditions: rainfall impact may increase or reduce infiltration at the soil surface; rain storm intensities vary greatly and the standing heads of water used by these infiltrometers are not usually representative of real conditions. Runoff flows away and is not impounded. The spatial variability of infiltration capacities is common and results may be relevant only to very small areas. It is important to note, however, that data from double-ring infiltrometers are widely used and it may be essential to collect this information if comparisons between a range of sites and soils are to be made. The dates' main value is as a reference for comparison rather than the provision of absolute, true infiltration rates, though these may be of direct application to irrigation practice. To overcome the unrealistic results that double ring infiltrometers often provide, sprinkle infiltrometers have been developed. An approximate replication of natural rainfall can be obtained by the use of sprayers and sprinklers. Sprinklers can be complex systems that simulate duration, rate, drop size etc., but even the smallest versions of these instruments are not really portable and often require large volumes of water to operate. Knapsack sprayers are low cost alternatives that can be easily transported and when used carefully, provide relatively good data.

b. Knapsack Spray Infiltrometer

Spray infiltration tests using knapsack sprayers improve upon the results from ring infiltrometers by minimising the effect of a standing head of water and by applying the water as a spray. Further emulation of the rainfall/ infiltration process is not attempted. Although this method is only a rudimentary attempt to simulate rainfall it does provide an improved technique which is portable, easily replicated and inexpensive. Typically, a quadrat is sprayed at a designated rate which is reduced upon the evidence of standing surface water. Details of the method are as follows:

An area 1 m square is marked and within it a 50 cm × 50 cm × 5 cm deep wooden quadrat is placed centrally, pushed 2 -3 cm into the ground. The central quadrat is divided into quarters. Wind shields should be provided around the site if necessary. The sprayer is best fitted with a fan nozzle to provide a wide, even spray. The 1 m² quadrat is sprayed with an even application every 30 seconds. The period of pumping to prime the sprayer and the duration of application are regulated (for example pumping and application for 5 and 10 seconds respectively) to give a similar intensity spray each time. When water is seen standing on two or more of the central quarters, the next spray is omitted. This may be continued for an hour or more, or until a recognisable uniformity of application indicates stability of the infiltration rate. The amount of water delivered is quantified by repeating the spray test procedure into a measuring vessel before and after the test. The total volume of water that can be applied during the test will depend upon the nozzle aperture, but depths of 40 mm can easily be achieved. Variations on this method may be designed to account for local conditions.

This method, though not representing true rainfall conditions, is relatively simple and easy to replicate and the data obtained discriminate clearly between soils of different texture. The rates also resemble those that might be expected under rainfall conditions. Figure 5.20 shows a vertical view of equipment layout used in running tests with a knapsack sprayer.


Figure 5.20: Knapsack Infiltration Test Equipment (Vertical View)

Testing may be undertaken on cropped, range or fallow land. The simulation of ploughing effects can be achieved by digging the soil over; this may be necessary in regions that have distinct dry and wet seasons. In these areas testing is most suitably undertaken during the dry season, when the influence of rainfall and high levels of antecedent soil moisture are not evident. It is likely that fields will not be cultivated at this time.

c. Sprinkler infiltrometers (Rainfall Simulators)

Unlike double-ring infiltrometers, sprinklers are not limited to the study of infiltration rates. They are often used to investigate such influences on the rainfal/runoff process as soils, slopes and tillage practices and may be used to measure rates of soil erosion. It is convenient however, to discuss this type of equipment here. Sprinklers attempt to simulate the process of rainfall, while allowing a control over the amount, intensity and drop size of applications in a manner that is not possible with natural rainfall. Though they represent rainfal/runoff conditions more realistically than ring infiltrometers and portable knapsack sprayers, sprinkle infiltrometers also have limitations. An important question to ask when considering sprinkler design is which of the main rainfall characteristics should be simulated most closely: for example drop-size or terminal velocity? Variations in intensity or uniform applications? Difficulties exist even in measuring the characteristics of the natural rainfall that is being simulated.

Design

Sprinkler design can be esoteric, and "production models" are not common. Most sprinklers cannot be considered at all portable, they are too large and even small sprinklers may need compressors, pumps or a mains water supply to operate. Large, boom type sprinklers are usually confined to agricultural research stations where there is a plentiful supply of water and where it is preferable to maintain tight control over the soil, slope, cover and tillage variables under investigation. As runoff and soil loss are related to rainfall kinetic energy per unit area, this is a useful parameter by which to make comparisons of sprinklers. In general two types of rainfall simulations are adopted.

The first type are those using nozzles which most easily reproduce a drop size distribution akin to natural rainfall, but which have complex intensity reducing systems.

The second use drop-formers and are simpler in construction, but the drops do not reach terminal velocities until falling 5 m or more.

It is far beyond the scope of this book to describe the many individual types of sprinklers that have been developed, often for particular research purposes, and which are not easily nor commercially available. A comparative list of such equipment is given in Part 1 of monograph no. 9 of the American Society of Agronomy and Soil Science Society of America (1986). Most sprinklers of the "portable" kind apply water to relatively small areas, usually about 1 m². The problem of spatial variability of soil characteristics is therefore often as great with these devices as it is with ring infiltrometers and knapsack sprayers, and the extrapolation of results beyond the locality of application needs careful consideration.

The Type F infiltrometer has been used in the USA on larger plots of approximately 2 m × 4 m in size and is not regarded as portable. the type FA operates over a smaller area. The manner of operation to obtain infiltration data is recommended as follows:

- First, several calibration runs are undertaken with the test area covered by a waterproof sheet, to measure the simulated rainfall application rate.

- A test run is then started with the sheet removed and continued until the rate of runoff becomes constant (as does the rate of infiltration).

- The analytical run is started when application ceases and runoff stops, but before any recovery of the infiltration capacity has occurred. The rate of infiltration is therefore constant throughout the run. Runoff is measured. Any difference between the application minus infiltration and runoff is due to depression storage and detention storage.

- The effects of these on the runoff process may be investigated for various land conditions, if required.

The relation between runoff and infiltration data is discussed further in chapter 8, Data Analysis

Manufacture

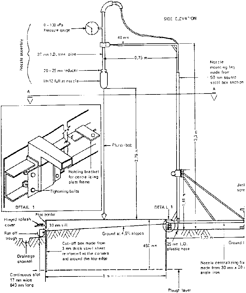
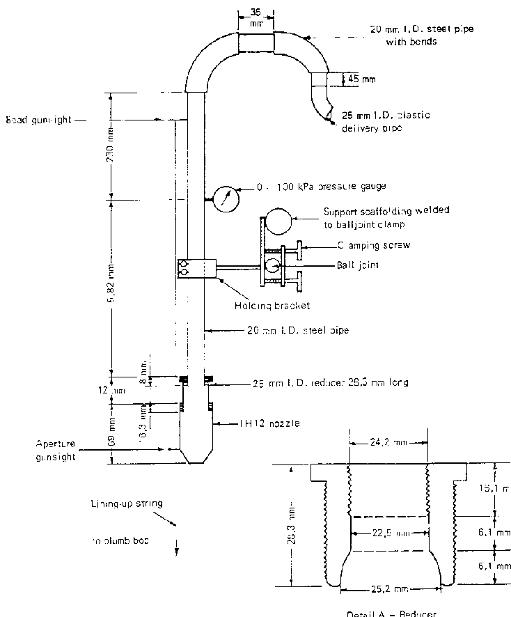
The most important components of sprinklers are the nozzles that control the characteristics of the water that is applied to simulate rainfall. The testing of suitable nozzles on an individual basis was undertaken by the Ministry of Agriculture, Harare, Zimbabwe as part of research into the SLEMSA soil erosion model (see chapter 3), over 1 m² areas. Of the various nozzles tested, several performed well and details are given in the Ministry's Research Bulletin no 25 (1980). The construction details of a mobile sprinkler taken from this bulletin are given Appendix C.

Equipment costs

All costs of locally made equipment are approximate. The costs of raw materials and especially labour are highly variable from country to country, but a good idea of cost magnitude can be gained from the figures quoted below. The costs of manufactured equipment are based on 1993 prices. Shipping, agents' fees and fluctuations in exchange rate cannot be taken into account.


Table

Appendix C: Soils and soil moisture

Appendix C1: Construction details of a mobile sprinkler system


Figure


Plan on A - A


Windshield frame


Plan on driving dolly


Fig. 1: IH12 nozzle assembly details


Fig. 2: Size distributions for IH12 nozzle

TO PREVIOUS SECTION OF BOOK TO NEXT SECTION OF BOOK